DEIF Gelişmiş Jeneratör Denetleyicisi, uygun maliyetli, kompakt, ölçeklenebilir ve hepsi bir arada ürün olan AGC 200 çeşitli modellerde gelir. Gelişmiş kontrolör serisi, jeneratör koruma ve kontrol fonksiyonlarını bir araya getirir , güvenilirliği ve operatör dostu olması ile öne çıkar. Devreye alma işlemini hızlandırmak için tasarlanan DEIF Emülasyonu, Test ve işletmeye alma maliyetlerini düşürür. En uygun çalışmayı sağlamak için asimetrik yük paylaşımı uygular.AGC 200 ayrıca zararlı emisyonları azaltır, jeneratörün soğutma sonrası durdurulmasını sağlar ve otomatik öncelik seçimi, optimum jeneratör kombinasyonunu ayarlayarak yakıt tüketimini optimize eder.
Woodward Jeneratör ve Şebeke Kontrolü
EasYgen-3000 Serisi, jeneratör uygulamaları için kontrol üniteleridir. Modüler bir yazılım yapısı ile birlikte birçok giriş ve çıkış, easYgen3000 Serisini çok çeşitli uygulamalar için kullanmanızı sağlar. Ayrıca, easYgen-3000 Serisi, ada modu (jeneraörlerin paralel çalıştırılması), şebeke ile paralel çalışmaya uyumludur. EasYgen-3000 Serisi, otomatik sıralamaya sahip bir ağa bağlı 32 jeneratörü kontrol edebilir. EasYgen-3000 Serisi, karmaşık paralelleme uygulamaları için olduğu kadar basit paralelleme için de mevcuttur. Gen-set gruplarını şebekeye paralel almak istiyorsanız easYgen-3200’ü seçin veya çoklu segment uygulamaları için easYgen-3500’ü seçin. Bu kontrolörler, arka panel montajına uygun sağlam bir metal muhafazada, ekransız olarak da temin edilebilir. Bu durumda görselleştirme, kontrol amaçlı bir uzak panel (RP-3000) kullanılabilir.
Allen Bradley PLC
Control Logix kontrol sistemleri, kullanımı kolay, yüksek performanslıdır. Programa yazılımı, denetleyici ve G/Ç modülleeri arasındaki sıkı entegrasyon, devreye alma ve normal çalışma sırasında geliştirme süresini ve maliyetini azaltır. Entegre bir sistem olarak aynı kasa içinde standart ve güvenlik kontrolü bulunmaktadır.
Schneider Otomasyon
Makine ve Proses Çözümleri
Modicon M241 lojik kontrol cihazının aşağıdaki özellikleri sayesinde karlılığınızı artırırken karşılaştırmalı performansta başarı sağlayın:SoMachine ile keşifsel makine programlama, kullanıma hazır uygulamalar ve fonksiyon blokları
Daha karlı makineler tasarlamak ve inşa etmek için gereken tüm özellikleri ve işlevleri içerir
Esnek ve ölçeklenebilir makine kontrolü sayesinde makinenizin performanısı ve verimliliğini arttırın.
Ethernet, kablosuz erişim, web sunucuları üzerinden her yerde bağlantı imkanı ile kolaylaşan makine entegrasyonu ve bakımı
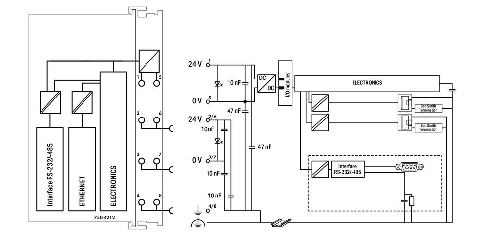
Wago Otomasyon
PLC’LER – KONTROLÖRLER
Optimum performans ve kullanılabilirlik: Ultra yüksek performanslı, düşük güç tüketimi, çok sayıda arayüzü, yerden tasarruf sağlayan tasarımı ve yüksek güvenilirliği sayesinde WAGO’nun kullanıcı dostu kontrolörleri (PLC’ler), uygun maliyetli otomasyon çözümleridir.
Siemens Otomasyon
Siemens otomasyon ürünleri ile, ölçeklendirilebilir, tutarlı, güçlü ve mühendislikte verimli yöntemler sunulmaktadır.

Siemens Wincc Scada, tasarım ve kullanım kolaylığı sağlayarak, verilerin toplanması, kaydedilmesi, raporlanması, grafiksel olarak izlenmesini kolaylaştırmaktadır.

















